• Welcome to Diskuse2 Elektrika.cz. Please login or sign up.
 

Jak se dá zkontrolovat funkčnost uzemnění a nuláku?

Started by Glenr, 25.03.2014, 17:17

previous topic - next topic

Glenr

25.03.2014, 17:17 Last Edit: 25.03.2014, 17:58 by Miroslav Minařík

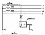
Stará chata - ze sopky jsou přivedeny tři fáze cca 800m (pouze hliník).
Zem a nulák dle všeho je vytáhnut ze země.

Jak se dá zkontrolovat funkčnost uzemnění a nuláku?
Elektrikář mi tvrdí, že je to možné, ale že je třeba proměřit funkčnost toho zakopaného plechu či páskoviny, jaký to má odpor nebo co, jinak to prý ničí elektrospotřebiče.
Je vůbec možné provozovat takto zapojenou elektriku (pokud nebudu dělat novou elektroinstalaci)?

David Hruda

Vypadá to jako TT, vyčkejte na kolegu Hudce, širokodaleko největšího odborníka a propagátora této sítě.
Revize E2/A, montáže, projekty, alarmy ....
Znalec v oboru ELEKTROTECHNIKA: rozvody a instalace, spotřebiče, hromosvody a ochrana proti přepětí, revize el. zařízení a hromosvodů. ELEKTRONIKA: zabezpečovací systémy, spotřební elektronika
České Budějovice a Vyšší Brod, ČR
www.elektro-hruda.cz

Vít Rotrekl

Jestli to je přesně tak jak píšete tak určitě ne!
Respektive lze, ale to je na delší debatu a dost pochybuji, že to máte na chalupě tak provedené.

PS: Vy táhnete elektriku ze "sopky"? Co to je? S tímhle termínem jsem se ještě nesetkal.

To Hruda: To si nemyslím, to by mě pořád chyběl nějaký vodič proti kterému by bylo 230V. Čistě proti zemi to fungovat moc nebude.
Revizní technik začátečník  :-)
Kdybych někdy psal bez diakritiky tak se omlouvám. Píšu z HUAWEI Ascend Y300 a diakritika se tam píše blbě :-)

Oldřich Morávek

Mýlíš se.
Čistě proti zemi to fungovat bude, ale právě jen čistě proti zemi.
Pokud tam tazatel má cokoli jiného, než opravdu kvalitní a funkční uzemnění, nebál bych se ani tak o spotřebiče, jako o své zdraví a život.
Pozvěte si zkušeného revizního technika, který má zkušenosti s ochranou uzemněním a nechte celou instalaci prověřit.
Možná je vaše instalace v pořádku, ale připravte se i na krajní možnost, že instalace je po smrti a bude vás čekat rekonstrukce.

Glenr

No pozvu elektrikáře, ať se koukne. Jinak šance by byla zrušit tři fáze a buď dát jen jeden jistič 16A a zem a nulu přitáhnout na tom co zbude. Nebo dát dva jističe 16A a poslední fázi zrušit a dát ji na nulák a uzemnění použít to co je u chaty (to  ale ve scénáři že řekne, že uzemnění je ok).
PS
V práci mi říkají, že odpor mohu zkontrolovat ocelovou trubkou zatlučenou do země cca 6M daleko od zemnění a změřením odporu na vývodu uzemnění a ocelové trubce při zapnutém spotřebiči s větším výkonem
PS II
Za tu sopku se omlouvám ale tak tomu říkal muj děd i otec za krále klacka jak se jmenuje rozvodná skřín (společná s hlavním jističem pro ostatní chaty z cementovápených cihel) Rád se poučím a budu používat odborné definice.


Jiří Schwarz

Quote from: Oldřich Morávek on 25.03.2014, 18:24
...
Čistě proti zemi to fungovat bude, ale právě jen čistě proti zemi.
...

Fungovat snad, ale jak?
Když bude mít uzemnění kolem 5 Ohmů, při odběru 10A by tam bylo na zemniči cca 50V proti "vzdálené" zemi a napětí by o těch 50V spadlo!

Zem jako PE, pro síť TT, při použití chrániče, to by se dalo.
Ale "zem" jako PEN, do toho bych rozhodně nešel!

Varianta L1 + L2 + PEN by mohla být průchodná, ale chtělo by to zkontrolovat, změřit, posoudit na místě.
Jako tvrdá Chodská palice nemám rád přísloví o tom, že moudřejší ustoupí. Když moudřejší ustoupí, hlupák si prosadí nesmysl!
Příspěvky psané kurzívou berte s velkou rezervou a nadhledem :-)

Oldřich Morávek

Quote from: Glenr on 25.03.2014, 19:16
No pozvu elektrikáře, ať se koukne. Jinak šance by byla zrušit tři fáze a buď dát jen jeden jistič 16A a zem a nulu přitáhnout na tom co zbude. Nebo dát dva jističe 16A a poslední fázi zrušit a dát ji na nulák a uzemnění použít to co je u chaty




Ani jedna z variant se mi moc nelíbí a pochybuju o její kvalitě, funkčnosti a bezpečnosti

Quote from: Glenr on 25.03.2014, 19:16
V práci mi říkají, že odpor mohu zkontrolovat ocelovou trubkou zatlučenou do země cca 6M daleko od zemnění a změřením odporu na vývodu uzemnění a ocelové trubce při zapnutém spotřebiči s větším výkonem




Tlakovou zkoušku plynového potrubí jde také udělat s trochou šikovnosti a s pumpičkou na kolo, ale do toho byste asi nešel.
Smrtící proud je 0,1A a vy se chystáte experimentovat cca se 160x až 200x vyšším proudem, abyste zjistil, jestli vám funguje ochrana před úrazem elektrickým proudem.
(wall)

Na internetu jistě najdete mnohem víc lepších způsobů sebevraždy a možná i za míň peněz.   (dabel)

Milan Hudec

Ono se to takto dělávalo, 3fáze pro cirkulu, a zem pro žárovku a radio, nic jiného na chatkách nebývalo.
Nicméně je to řešení nebezpečné, rozhodně se vyvarujte veškerých pokusů co vám říkají v práci, asi usilují o vaše místo (dance)
Pozvěte na chatku někoho kdo elektrice rozumí, on vám jistě doporučí správnou konkrétní cestu.
Do té doby tam elektriku raději vůbec nepoužívejte.

Lukáš Rotrekl

Ona toto (popisovano tazatelem) totiž ani není TT síť.
Vysvětlit jde všechno, bohužel ne všem.....

Není mě jasné, jak to že, spousta lidí, kteří umí psát, neumí číst.

Oldřich Morávek

No právě a v tom tkví nebezpečí.
TT síť v řádném stavu má svoje výhody, ale potřebuje pravidelný dohled.
Proto pro Milana Hudce je to ideální síť, ale pro drtivou většinu domácností je to past.
A stejnou past má i tazatel a ještě s ní experimentuje.

Milan Hudec

Ale tazatel nemá žádnou TT, ale pro 400V IT a pro 230V Tkrtka, to je vůči vymazlené, s tuplovaným zemněním, tuplovaným zemnícím přívodem a více PCh v serii sakra rozdíl :)

Jiří Schwarz

Quote from: Milan Hudec on 25.03.2014, 22:11
Ale tazatel nemá žádnou TT, ...

Přesně tak. "místní uzemnění" mohu použít jako PE, tedy ochrannou zem, ale ne jako N nebo PEN.
Ani TT síť nemůže využívat vodivost země pro vedení pracovního proudu! Vždy pouze poruchového, který způsobí reakci ochranného prvku!
Jako tvrdá Chodská palice nemám rád přísloví o tom, že moudřejší ustoupí. Když moudřejší ustoupí, hlupák si prosadí nesmysl!
Příspěvky psané kurzívou berte s velkou rezervou a nadhledem :-)

Glenr

Děkuji za názor a ještě jednou opakuji s ničím neexperimentuji. Vznesl jsem dotaz na stávající stav elektra (a opravdu to tak bylo chata žárovka rádio a cirkularka). Elektrikáře opravdu pozvu a prokonzultuji to s ním ale chtěl jsem vědět i jiné názory a varianty. Chci aby to bylo v pořádku a jedná se mi o použití pro rekonstrukci, až proběhne rekonstrukce tak se vrhnu na překopání nového kabelu.
PS
Dělám udržbáře (ne elektrikaře) a bohužel už mám zkušenosti že ne každý eletrikář je stejné kvality a zná vše co má a raději mám alespoň malou představu o tom co potřebuji udělat. Nejsem pak za takového bulíka. 

Zdenek Hejčl

V pozici tazatele bych to udělal takhle:
1/ poptal se místního elektrikáře v dosahu
2/ pak bych se zeptal zde s popisem co navrhuje
3/ tady by mohl dostat odpověď co je dobře a čemu se vyhnout
4/ opět zkonzultovat s místním a doladit...
Elektromontér EZ-M, O-E2/A. Východní Čechy
Výroba, montáž a servis vah. EU

Jiří Mudra

Osobně si nedovedu představit rekonstrukci bez 3 fázového připojení... Možná budete muset nejprve vyměnit kabel a pak rekonstruovat
Elektrikář - údržbář §6, §8

Jakub Strnad

Napadá mě ještě varianta použít transformátor 400/230V, tím získáme L a N pro jednofázové spotřebiče. N spojit se zemí. Pro třífázové spotřebiče zůstává L1, L2, L3 a PE ze země. Není to asi ideální, ale aspoň ten proud nepoteče do země.

Vít Rotrekl

No myslím, že lepší řešení než tohle se asi nevymyslí. A přesně tohle řešení jsem měl na mysli ve svém prvním příspěvku, ale tak nějak jsem ho považoval za "vyšší dívčí" tak jsem to moc nezmiňoval.
Revizní technik začátečník  :-)
Kdybych někdy psal bez diakritiky tak se omlouvám. Píšu z HUAWEI Ascend Y300 a diakritika se tam píše blbě :-)

Lukáš Rotrekl

Takže aby to nebylo tak jednoduché tak si tam tazatel vyrobí TT a TN-S....

Osobně bych to viděl začít rekonstrukci výměnou kabelu. Sice to bude stát peníze, ale to bude stejně.
Další variantou by bylo třífázový trafo D/y, tak aby v místě spotřeby byla jen jedna síť, ale až uvidí cenu trafa, tak se ochotně pustí do kopání kabelu, protože ho to stejně nemine a jen by to odkládal.
Vysvětlit jde všechno, bohužel ne všem.....

Není mě jasné, jak to že, spousta lidí, kteří umí psát, neumí číst.